Ремонт регулятора отопителя(холодный горячий воздух)

Страница 3 из 5 ПерваяПервая 12345 ПоследняяПоследняя
Показано с 21 по 30 из 50

Комбинированный просмотр

Предыдущее сообщение Предыдущее сообщение   Следующее сообщение Следующее сообщение
  1. #1
    Автор темы
    Регистрация
    22.03.2013
    Адрес
    Калининград
    Сообщений
    8

    По умолчанию

    я тоже крутил, вертел никаких люфтов не нашел, всё впритык никаких зазоров. Решил для экперимента заменить. Как будут части на руках сделаю фото старых и новых деталек.

  2. #2
    Участник
    Регистрация
    16.09.2012
    Адрес
    Невинномысск
    Сообщений
    82

    По умолчанию

    Ну че пришли шестеренки ?? Как там печка заработала ??? Я еще не забыл ))

  3. #3
    Участник
    Регистрация
    16.09.2012
    Адрес
    Невинномысск
    Сообщений
    82

    По умолчанию

    отпишись не забудь браток

  4. #4
    Участник
    Регистрация
    13.10.2012
    Адрес
    Тюмень
    Сообщений
    30

    По умолчанию

    У меня зимой заслонка заклинила в полуоткрытом состоянии, в машине дубак как на улице был. Перекладину не пилил, как то по другому получилось вытащить а проблемма осталась, с правой стороны пластиковый механизм привода заслонки и крана отопителя не работает. Как его снимать может кто подскажет?

  5. #5
    Старожил
    Регистрация
    18.03.2010
    Адрес
    Кемерово
    Сообщений
    770

    По умолчанию

    Цитата Сообщение от vorotnik Посмотреть сообщение
    У меня зимой заслонка заклинила в полуоткрытом состоянии, в машине дубак как на улице был. Перекладину не пилил, как то по другому получилось вытащить а проблемма осталась, с правой стороны пластиковый механизм привода заслонки и крана отопителя не работает. Как его снимать может кто подскажет?
    Откручиваешь и снимаешь

  6. #6
    Участник
    Регистрация
    13.10.2012
    Адрес
    Тюмень
    Сообщений
    30

    По умолчанию

    Цитата Сообщение от Roman780 Посмотреть сообщение
    Откручиваешь и снимаешь
    Че то ни как не смог подобраться туда отверткой

  7. #7
    Участник
    Регистрация
    14.12.2011
    Адрес
    Красноярск
    Сообщений
    484

    По умолчанию

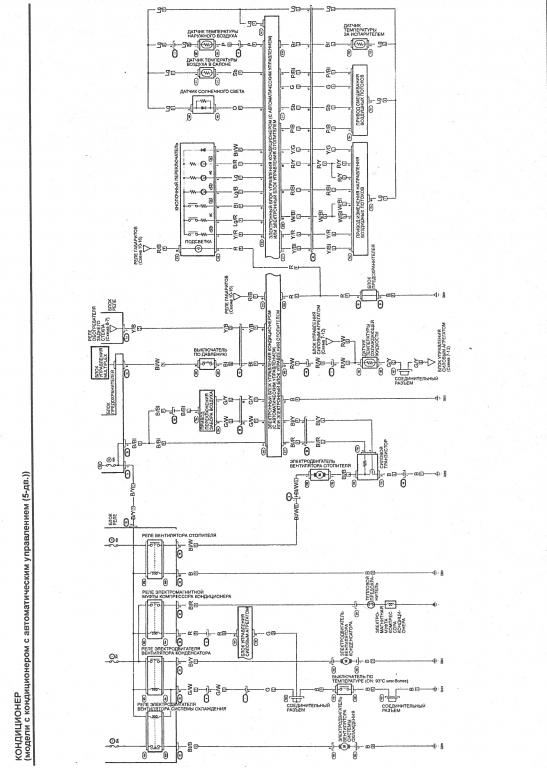
    Это точно надо в тему про болезни. Точно такая же туфта, снимал всю панель переднюю, доставал печку, менял радиатор. Когда в руках печку держал все крутил мазал, но все равно так же в сборе все начинает туго ходить, тросики загинает, тот который на управление температурой так совсем умер (заломился), т.к. с его стороны еще и краник надо повернуть. У нас сейчас погода по утрам не очень, но я уже отключил печку, теперь даже залажу рукой (со стороны водителя, там где "ножник") и поворачиваю в сторону открытия на тепло и не работает (не открывает кран из за этой системы шестерен), хотя зимой, когда все снимал и чистил, рукой открывал и работало все.

    В общем то достала меня эта система шестерен, сейчас думаю летом в отпуске опять снять торпеду, печку и заменить все на электронное, с электронным приводами и блоком управления (без климат-контроля скорее всего), сейчас изучаю схемы, смотрю че как и куда, если есть у кого опыт по такой замене буду благодарен.

    Вот такая вот схема из мануала
    Миниатюры Миниатюры Ремонт регулятора отопителя(холодный горячий воздух)-shema-elektronnogo-bloka-upravleniya  
    Последний раз редактировалось andrewk19; 20.05.2013 в 12:09.

  8. #8
    Участник
    Регистрация
    13.10.2012
    Адрес
    Тюмень
    Сообщений
    30

    По умолчанию

    На праворульных у этой детальки другой номер 79108S6A003. Хотел снять не снимая панель, не получилось

  9. #9
    Участник
    Регистрация
    16.09.2012
    Адрес
    Невинномысск
    Сообщений
    82

    По умолчанию

    Вообще жесткач ))) Так и езжу

  10. #10
    Участник
    Регистрация
    14.12.2011
    Адрес
    Красноярск
    Сообщений
    484

    По умолчанию

    А есть добрые люди, которые смогут снять панель управления и сфотать разъемы подходящие, и так чтобы провода видно было какой куда в разъемах, и сам жгут проводов подходящий как выглядит, у меня вопрос возник как кнопочный переключатель (это где АС включается, обогрев заднего и управление заслонкой) соединяется с блоком управления отопителя

Похожие темы

  1. Дует холодный воздух
    от haltyra в разделе VII
    Ответов: 18
    Последнее сообщение: 05.04.2012, 01:44
  2. Холодный воздух слабо дует :(
    от Artem61 в разделе Электрооборудование
    Ответов: 2
    Последнее сообщение: 04.08.2011, 16:39
  3. Холодный воздух дует
    от Кельт в разделе Англосивик
    Ответов: 2
    Последнее сообщение: 11.02.2010, 09:57
  4. Холодный воздух за бордачком
    от Glass в разделе Двигатель и трансмиссия
    Ответов: 15
    Последнее сообщение: 03.02.2010, 06:07
  5. Ответов: 5
    Последнее сообщение: 18.05.2009, 10:53

Ваши права

  • Вы не можете создавать новые темы
  • Вы не можете отвечать в темах
  • Вы не можете прикреплять вложения
  • Вы не можете редактировать свои сообщения
  •