Like Tree1Likes

Установка сигнализации с автозапуском своими руками

Страница 6 из 15 ПерваяПервая ... 45678 ... ПоследняяПоследняя
Показано с 51 по 60 из 142
  1. #51
    Участник
    Регистрация
    29.10.2011
    Адрес
    Новосибирск
    Сообщений
    100

    По умолчанию

    А где-то делают копии чипов? без ключей?
    Последний раз редактировалось maix; 03.12.2011 в 15:53.


  2. #52
    Участник
    Регистрация
    28.04.2011
    Адрес
    МО, Ступино
    Сообщений
    270

    По умолчанию

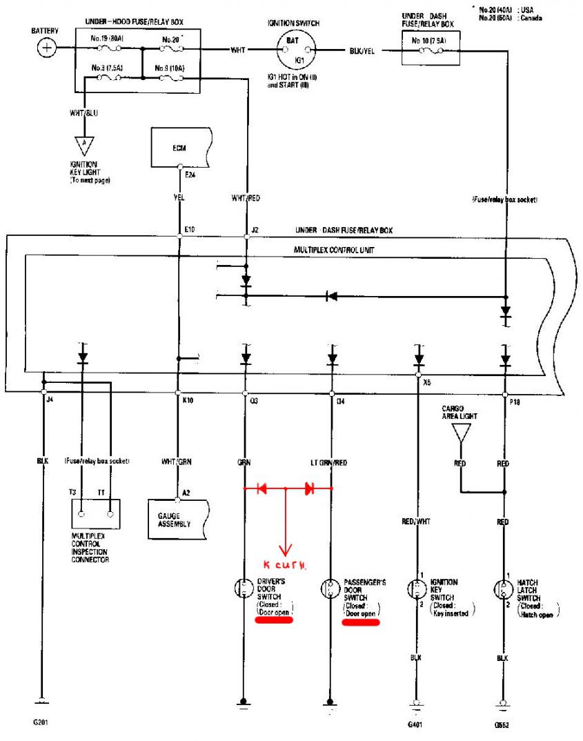
    ищу в салоне вывод концевика капота и багажника (хетч рестаил 3 двери без штатной противоугонной системы).
    подскажите что на схеме значит <9-C> ?
    Миниатюры Миниатюры Установка сигнализации с автозапуском своими руками-shema-protivougonnoi-sistemy.jpg  

  3. #53
    Участник
    Регистрация
    28.04.2011
    Адрес
    МО, Ступино
    Сообщений
    270

    По умолчанию

    Добавлю для хетчбеков:
    вывод концевика багажника можно найти в монтажном блоке салона на колодке Р (№, 18 вывод, красный проводок

    У меня штатной противоугонной системы нет, поэтому вывода концевика капота нет, как и самого концевика видимо. Буду его колхозить сам.
    Миниатюры Миниатюры Установка сигнализации с автозапуском своими руками-kolodki.jpg   Установка сигнализации с автозапуском своими руками-vyvody-kolodok.jpg  

  4. #54
    Участник
    Регистрация
    28.04.2011
    Адрес
    МО, Ступино
    Сообщений
    270

    По умолчанию

    Подскажите пожалуйста: если я подключу оба концевика дверей ко входу сигналки, т.е. соединю концевики между собой - будет ли это правильным решением?
    просто я так и не разобрался с подключением к лампе освещения салона - там подаётся масса на этот вывод, но подается мультиплексом по хитрому: гаснет долго, подается сразу как только ЦЗ открылся - вообщим не от открытия дверей зависит.

  5. #55
    Автор темы
    Регистрация
    15.11.2010
    Адрес
    Москва
    Сообщений
    390

    По умолчанию

    Вы уверены что у вас нет штатной противоугонной системы? она помоему везде есть.. штатная противоугонная система - это не брелок дистанционного открытия, это белая коробочка под блоком управления зеркалами... салонная лампа это конечно не открытие дверей, но противоугонную функцию выполнять будет, так как при открытии дверей она сработает.. гаснет она не сразу но в большинстве сигнализаций есть такая функция подключения к салонной лампе с плавным гашением..
    Если все таки решите подключать к выводам концевиков дверей, то необходимо соединять их через диоды, сколько дверей (концевиков) столько нужно и диодов.

  6. #56
    Участник
    Регистрация
    28.04.2011
    Адрес
    МО, Ступино
    Сообщений
    270

    По умолчанию

    еще конечно посмотрю под блоком управления зеркалами, но я там и так все обыскал - не нашел. пробовал открывать капот при запертой машине - никаких признаков сигнализации не увидел, решил что либо нет противоугонки, либо нет концевика капота, который тоже не смог найти. в замок капота вроде только тросик подходит и ничего там не нажимается.

    сначала подключился к лампе освещения, но потом (о причинах ниже) - переподключился к концевикам дверей через диоды по схеме на рисунке. надеюсь правильно. (?)

    чтобы увидеть алгоритм работы салонного освещения подключил массу к аккумулятору и проявились 2 проблемы:

    1. лампа освещения горит постоянно в среднем положении независимо от положения концевиков дверей, хотя раньше все работало нормально. никак не могу понять причины этого явления. насколько я понял массу на неё подаёт мультиплекс и видимо теперь он подает её постоянно. почему - неясно вообще

    2. перестала срабатывать кнопка закрытия ЦЗ с брелка. при замыкании контактов управления ЦЗ на массу все работает. а с брелка только открывается. пробовал заново зарегестрировать брелок - кнопка закрытия сработала несколько раз НО сработало опять же открытие по нажатию на неё. похоже что блок дистанционного управления ЦЗ выдаёт на мультиплекс только сигнал открытия.

    почему все это произошло ума не приложу. делал все с отключенной минусовой клеммой аккумулятора. куда копать подскажите?
    Миниатюры Миниатюры Установка сигнализации с автозапуском своими руками-konceviki-dverei.jpg  

  7. #57
    Старожил
    Регистрация
    11.10.2009
    Адрес
    Москва
    Сообщений
    1,022

    По умолчанию

    Z_Z_Z,
    я собираюсь тоже обходчик иммо поставить, вот только не пойму к чему его присоединять, чтобы на нем плюс появлялся когда нужно запустить машину дистанционно?

  8. #58
    Автор темы
    Регистрация
    15.11.2010
    Адрес
    Москва
    Сообщений
    390

    По умолчанию

    SerjioTT,
    Схема правильная,
    две причины описанные вами говорят о том что мультиплекс думает что не закрыта одна из дверей, поэтому и лампа горит постоянно, поэтому и ЦЗ с брелка только открывает.
    Вот только непонятно, эти симптомы у вас были при подключении к салонной лампе? или когда уже через диоды подключились?
    Во втором случае это говорит о том что диоды либо пробитые, либо все таки вы их подключили не так как на схеме, а наоборот (как проверяли? если китайским мультиметром, то у них у некоторых моделей при проверке сопротивлений +/- перепутаны), в общем перепроверьте.

    Johnny Bravo,
    В сигнализации должен быть выход дополнительного канала, обозначенный как "реле обхода штатного иммобилайзера", либо необходимо запрограммировать универсальный дополнительный канал под эту функцию. Читайте инструкцию по установке конкретно Вашей сигнализации.
    Этот канал должен включаться при включении режима автозапуска, чуть раньше реле включения зажигания, и выключаться после старта двигателя (допускается выключение канала в момент пуска стартера).

    ---------- Сообщение добавлено в 23:24 ---------- Предыдущее сообщение добавлено в 23:17 ----------

    SerjioTT,
    Попробую тоже открыть капот при запертой штатной сигнализацией машине завтра, не факт что сработает, я вообще смог вызвать срабатывание штатной сигналки только после установки второй сигналки.
    Позже пришел к выводу что она больше нацелена на попытку открытия дверей не ключем.

  9. #59
    Участник
    Регистрация
    28.04.2011
    Адрес
    МО, Ступино
    Сообщений
    270

    По умолчанию

    Z_Z_Z,
    эти симптомы проявились еще до подключения через диоды.
    подключился через диоды. подсветка сейчас работает правильно. с брелков машина не открывается и не закрывается - но это скорее всего потому что я пытался перерегистрировать брелки и они все стерлись. думаю нужно еще раз их зарегистрировать. только вот зачем это теперь раз будут другие уже брелки. думаю вообще отключить блок дистанционного управления ЦЗ.
    как выяснилось - подсветка работает по следующему алгоритму:
    ЦЗ - открыть, подсветка ВКЛ
    дверь открыть-закрыть ИЛИ вставить ключ в зажигание, подсветка медленно гаснет
    ключ вынут - подсветка ВКЛ
    дверь открыть - подсветка ВКЛ
    дверь закрыть - подсветка медленно гаснет ИЛИ ЦЗ закрыть - подсветка ВЫКЛ
    может еще какие-то нюансы. вобщим алгоритм хитрый и конечно лучше подключаться к концевикам дверей, чем к подсветке что я и сделал. проверил это подключение мультиметром - все вроде нормально - замыкание-размыкание концевиков друг на друга не влияет. при подключении мультиметра к выводу сигналки и массе (концевик замкнут) в одну сторону контакта вообще нет, а в другую сторону мультиметр показывает 502 и не пищит - значит короткого замыкания нет как такового, но какая-то проводимость есть. вопрос в том увидит ли эту проводимость теперь сигналка?

  10. #60
    Старожил
    Регистрация
    11.10.2009
    Адрес
    Москва
    Сообщений
    1,022

    По умолчанию

    Z_Z_Z,
    спасибо, буду разбираться

Похожие темы

  1. Ответов: 18
    Последнее сообщение: 27.10.2015, 17:06
  2. DRL своими руками
    от Delorian в разделе Дополнительное оборудование
    Ответов: 15
    Последнее сообщение: 25.10.2012, 06:45
  3. Своими руками
    от хонда 7 в разделе Эксплуатация
    Ответов: 640
    Последнее сообщение: 07.10.2012, 01:10
  4. установка линзы своими руками
    от Killer в разделе Тюнинг
    Ответов: 1
    Последнее сообщение: 19.05.2010, 10:11
  5. О настройках сигнализации с автозапуском.
    от Маx в разделе Дополнительное оборудование
    Ответов: 3
    Последнее сообщение: 17.03.2009, 23:56

Ваши права

  • Вы не можете создавать новые темы
  • Вы не можете отвечать в темах
  • Вы не можете прикреплять вложения
  • Вы не можете редактировать свои сообщения
  •