электро стеклоподъемники

Страница 2 из 6 ПерваяПервая 1234 ... ПоследняяПоследняя
Показано с 11 по 20 из 54

Комбинированный просмотр

Предыдущее сообщение Предыдущее сообщение   Следующее сообщение Следующее сообщение
  1. #1
    vtec_yo
    Регистрация
    24.10.2010
    Адрес
    Петербург ЮЗ
    Сообщений
    601

    По умолчанию

    подскажите мне еще раз тема есть

    у меня весла
    хочу электро
    уже купил дверные обшивки с кнопками
    правый стеклоподьемник
    левый скоро отправят
    проводку на обе двери скоро отправят

    что еще нехватает?

  2. #2
    Старожил
    Регистрация
    21.09.2008
    Адрес
    __________
    Сообщений
    822

    По умолчанию

    kleymo,
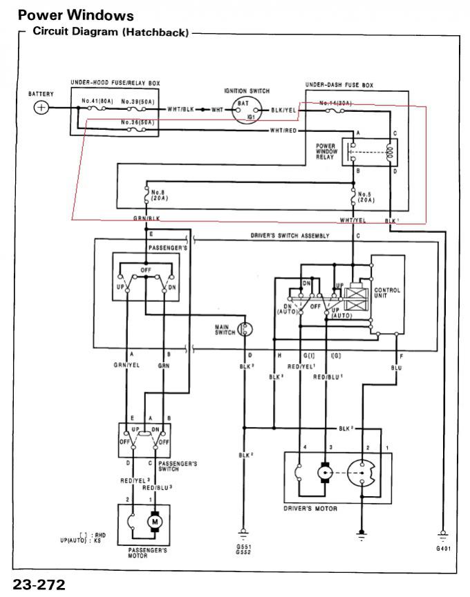
    я не уверен, но возможно самую малость. Вот обвёл. Предохранители возможно есть, релюхи наверняка нет. Предохранительный блок скорее всего у всех одинаковый, останется только воткнуть.
    Миниатюры Миниатюры электро стеклоподъемники-9.jpg  

  3. #3
    vtec_yo
    Регистрация
    24.10.2010
    Адрес
    Петербург ЮЗ
    Сообщений
    601

    По умолчанию

    как реле выглядет?
    скажу продавцу чтоб его еще кинул
    просто ни я не он непонимает что это)

  4. #4
    Старожил
    Регистрация
    21.09.2008
    Адрес
    __________
    Сообщений
    822

    По умолчанию

    Незнаю, сам не видел.
    Посмотри, может оно есть
    А так написано на реле вентилятор радиатора и обогрев заднего стекла (в подкапотном блоке) такие-же релюхи, номера совпадают
    Ну и несколько картинок
    Миниатюры Миниатюры электро стеклоподъемники-12.jpg   электро стеклоподъемники-10.jpg   электро стеклоподъемники-11.jpg  

  5. #5
    vtec_yo
    Регистрация
    24.10.2010
    Адрес
    Петербург ЮЗ
    Сообщений
    601

    По умолчанию

    ладно спасибо
    а если че, можно подключить тупо напрямуе без реле? и впаять предохранитель? плохово не случится?)

    и еще вопросик

    вот проводка в двери считай есть
    а дальше она идет в кузов, а вот куда она дальше идет?

  6. #6
    Старожил
    Регистрация
    21.09.2008
    Адрес
    __________
    Сообщений
    822

    По умолчанию

    В кузов идёт одна часть в пассажирскую дверь, другая часть на блок предохранителей и "масса" должна быть.
    Про подключение напрямую теоретически можно. А для чего сделано через реле? Без включённого зажигания стеклоподъёмники не работают...

  7. #7
    vtec_yo
    Регистрация
    24.10.2010
    Адрес
    Петербург ЮЗ
    Сообщений
    601

    По умолчанию

    блин спасиба) выручил

    если не выйдет найти у продавца реле, то подключу напрямую

  8. #8
    Участник
    Регистрация
    10.11.2011
    Адрес
    Скоро будет Москвой(Троицк МО)
    Сообщений
    13

    По умолчанию

    kleymo,
    напиши где и почем брал,пожалуйста

  9. #9
    vtec_yo
    Регистрация
    24.10.2010
    Адрес
    Петербург ЮЗ
    Сообщений
    601

    По умолчанию

    Цитата Сообщение от Потрясный Посмотреть сообщение
    kleymo,
    напиши где и почем брал,пожалуйста
    у человека с рук, там больше нету

  10. #10
    vtec_yo
    Регистрация
    24.10.2010
    Адрес
    Петербург ЮЗ
    Сообщений
    601

    По умолчанию

    шурик

    короче пришло мне все

    по дверям все в ажуре

    а вот подторпедная проводка походу вобще не от стеклоподьемников
    я так понимаю на ней тоже большие колодки должны быть, которые будут соединятся с дверями? а их нету

Похожие темы

  1. Стеклоподъемники
    от CHELOBUK в разделе VII
    Ответов: 4
    Последнее сообщение: 30.05.2011, 15:37
  2. Стеклоподъемники
    от as_55rus в разделе VI
    Ответов: 11
    Последнее сообщение: 16.04.2011, 17:03
  3. Стеклоподъемники
    от Romeo2108 в разделе Электрооборудование
    Ответов: 0
    Последнее сообщение: 07.12.2008, 22:41
  4. Стеклоподъемники!
    от chelovek в разделе Архив
    Ответов: 11
    Последнее сообщение: 27.09.2006, 13:59

Ваши права

  • Вы не можете создавать новые темы
  • Вы не можете отвечать в темах
  • Вы не можете прикреплять вложения
  • Вы не можете редактировать свои сообщения
  •