электро стеклоподъемники

Страница 3 из 6 ПерваяПервая 12345 ... ПоследняяПоследняя
Показано с 21 по 30 из 54

Комбинированный просмотр

Предыдущее сообщение Предыдущее сообщение   Следующее сообщение Следующее сообщение
  1. #1
    Старожил
    Регистрация
    21.09.2008
    Адрес
    __________
    Сообщений
    822

    По умолчанию

    kleymo,
    ничем не могу подсказать...
    В водительской двери точно большая колодка, пассажирскую не разбирал...
    вообщем получается у тебя хэндмёд, счас не в состоянии, позже схему нарисую...

  2. #2
    Участник
    Регистрация
    10.07.2011
    Адрес
    Ростов-на-Дону
    Сообщений
    69

    По умолчанию

    Ребят, а подскажите в чем может быть проблема: стекла ну оооочеень медленно поднимаются. Подъемники колхозил предыдущий хозяин.
    Я понимаю, что скажете разбери да посмотри . Обязательно разберу, просто сейчас не сезон. Меня интересует мож какие расходники сразу докупить? Пока дойдут и т.д.
    Стекла не перекашиваются.

  3. #3
    vtec_yo
    Регистрация
    24.10.2010
    Адрес
    Петербург ЮЗ
    Сообщений
    601

    По умолчанию

    Цитата Сообщение от gangsta79 Посмотреть сообщение
    Ребят, а подскажите в чем может быть проблема: стекла ну оооочеень медленно поднимаются. Подъемники колхозил предыдущий хозяин.
    Я понимаю, что скажете разбери да посмотри . Обязательно разберу, просто сейчас не сезон. Меня интересует мож какие расходники сразу докупить? Пока дойдут и т.д.
    Стекла не перекашиваются.
    может быть у тебя универсальные вобще стоят

    так что пока не разберешь, ничего не скажешь

    ---------- Сообщение добавлено в 21:06 ---------- Предыдущее сообщение добавлено в 21:05 ----------

    Цитата Сообщение от IIIYPUK Посмотреть сообщение
    kleymo,
    ничем не могу подсказать...
    В водительской двери точно большая колодка, пассажирскую не разбирал...
    вообщем получается у тебя хэндмёд, счас не в состоянии, позже схему нарисую...
    ну в дверях все норм, под торпедой надо мутить будет самому проводку и искать разьем к реле
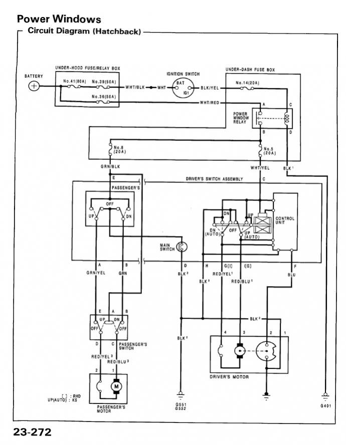
    мне интересна схемка с хэтча, чето ненайти

  4. #4
    Старожил
    Регистрация
    21.09.2008
    Адрес
    __________
    Сообщений
    822

    По умолчанию

    Цитата Сообщение от kleymo Посмотреть сообщение
    мне интересна схемка с хэтча, чето ненайти
    вот схема
    Миниатюры Миниатюры электро стеклоподъемники-bezymyannyi.jpg  

  5. #5
    Участник
    Регистрация
    18.09.2013
    Адрес
    Санкт- Петербург
    Сообщений
    44

    По умолчанию

    Ребят подскажите кто знает ...

    Стеклоподьемники то работают,то нет (причем все) ... Бывает откроешь окно , покуришь а оно не закрывается... Глушишь машину,вырубаешь музыку,фары(короче все), заводишься,даешь газку и закрывается ... В последнее время этот способ тоже начал через раз работать. Сегодня открыл окно и вообще некак закрыть не смог.

    Снял обшивку,плюс на блок управления стеклоподьемниками приходит и уходит(когда кнопку щелкаешь). Взял плюс на входе к блоку управления стеклоподьемниками, кинул коротеньким проводом напрямую на стеклоподьемник - толку ноль. Откопал коекак длинный, кинул от аккумулятора прямиком на стеклоподьемник - открыл,закрыл без проблем... Такаяже фигня с Ц.З. работал через раз , потом вообще перестал(как раз в тоже время,когда стеклоподьемники начали выпендриваться) .

    По итогу сейчас вообще неодин стеклоподьемник не работает, есть у кого какие варианты,что можно сделать, и где копаться ?

  6. #6
    Участник
    Регистрация
    21.12.2011
    Адрес
    Ростов-на-Дону
    Сообщений
    206

    По умолчанию

    gangsta79,
    у меня тоже поднимают медленно и жжужат будь здоров(((Стоят родные с пруля правда, колхозили и обшивку не меняли пред хозяева...

  7. #7
    vtec_yo
    Регистрация
    24.10.2010
    Адрес
    Петербург ЮЗ
    Сообщений
    601

    По умолчанию

    спасибо огромное!

  8. #8
    Старожил
    Регистрация
    19.06.2011
    Адрес
    Клинцы сити
    Сообщений
    2,301

    По умолчанию

    есля есть проводка тока дверная(на стеклоподъемники) то тебе нужно будет менять полностью всю косу подторпедного,а она не маленькая!!!!Реле находится на панельке предохранителей в ногах водителя,называется Window Reley door,если не ошибаюсь,давно это мутил сам!!!!проводку не менял,тупо протянул 3 провода по салону в ногах от главного блока управления до пассажирской двери и все!!!!

  9. #9
    vtec_yo
    Регистрация
    24.10.2010
    Адрес
    Петербург ЮЗ
    Сообщений
    601

    По умолчанию

    Цитата Сообщение от D13B2 Посмотреть сообщение
    есля есть проводка тока дверная(на стеклоподъемники) то тебе нужно будет менять полностью всю косу подторпедного,а она не маленькая!!!!Реле находится на панельке предохранителей в ногах водителя,называется Window Reley door,если не ошибаюсь,давно это мутил сам!!!!проводку не менял,тупо протянул 3 провода по салону в ногах от главного блока управления до пассажирской двери и все!!!!

    слушай у меня щас вобще проводки в машине нет, у меня свап мотора
    так что я думаю я разберусь как мне запитать двери

  10. #10
    Старожил
    Регистрация
    19.06.2011
    Адрес
    Клинцы сити
    Сообщений
    2,301

    По умолчанию

    Цитата Сообщение от kleymo Посмотреть сообщение
    слушай у меня щас вобще проводки в машине нет, у меня свап мотора
    так что я думаю я разберусь как мне запитать двери
    Да ради бога )))))

Похожие темы

  1. Стеклоподъемники
    от CHELOBUK в разделе VII
    Ответов: 4
    Последнее сообщение: 30.05.2011, 15:37
  2. Стеклоподъемники
    от as_55rus в разделе VI
    Ответов: 11
    Последнее сообщение: 16.04.2011, 17:03
  3. Стеклоподъемники
    от Romeo2108 в разделе Электрооборудование
    Ответов: 0
    Последнее сообщение: 07.12.2008, 22:41
  4. Стеклоподъемники!
    от chelovek в разделе Архив
    Ответов: 11
    Последнее сообщение: 27.09.2006, 13:59

Ваши права

  • Вы не можете создавать новые темы
  • Вы не можете отвечать в темах
  • Вы не можете прикреплять вложения
  • Вы не можете редактировать свои сообщения
  •