Like Tree1Likes

Установка сигнализации с автозапуском своими руками

Показано с 141 по 142 из 142

Древовидный режим

Предыдущее сообщение Предыдущее сообщение   Следующее сообщение Следующее сообщение
  1. #1
    Автор темы
    Регистрация
    15.11.2010
    Адрес
    Москва
    Сообщений
    390

    По умолчанию Установка сигнализации с автозапуском своими руками

    Расскажу о своем опыте установки сигнализации с автозапуском в сивку 7 поколения (седан). Возможно кому то пригодится.
    Выбор сигнализации пал на Pandora DXL 3000, ибо диалог и цифровой датчик удара/наклона/движения рулят.
    Далее цель ставилась пройти с минимальными потерями, т.е. самое главное - поменьше всего разбирать, сначала долгое время изучались схемы установки сигнализации, и схемы проводки нашей цивки.
    Я не буду останавливаться на том, куда ставить основной блок сигнализации, как укладывать проводку, в основном остановлюсь на том какие провода где искать.
    ВНИМАНИЕ: ВСЕ РАБОТЫ ВЕСТИ СО СНЯТОЙ МИНУСОВОЙ КЛЕМОЙ!!!
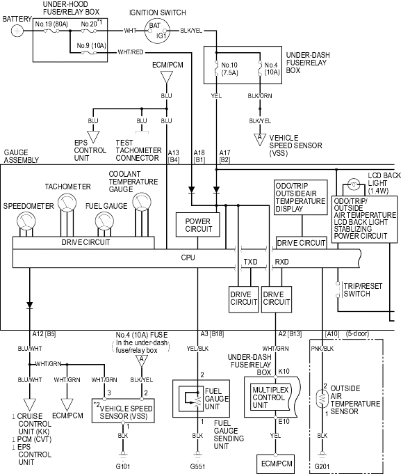
    Итак что нам необходимо подключить:
    -Центральный замок (открытие/закрытие)
    -Поворотники (левый/правый)
    -Двери
    -Багажник
    -Капот
    -Сирена
    -Датчик масла/Лампа зарядки аккумулятора (необходимо для контроля во время автозапуска)
    -Вход тахометра/Инжектора/Генератора (необходимо для контроля во время автозапуска)
    -Ручник
    -Тормоз
    -Замок зажигания (+12В, Зажигание, Зажигание 2, Стартер, Аксессуары).

    Центральный замок:
    Проще всего использовать кнопку открытия/закрытия центрального замка (которой у большинства нет, но проводка для нее до определенного места есть).
    Если снять панель с кнопками корректора фар, люка, зеркал, прям за ней есть серая колодка, провода идущие вниз - уходят в водительскую дверь, вверх - в модуль Multiplex (который находится в монтажном блоке салона),
    Итак, в верхней части этой колодки белый с синей полоской - закрыть двери, белый с зеленой полоской - открыть. (для срабатывания необходимо замкнуть на массу на короткий промежуток времени).
    Порядок:
    Снимаем крышку под рулем (поворачиваем два рычажка),
    Снимаем крышку над педалями:

    Поворачиваем рычажок B, вытягиваем защелку С вниз, тянем на себя.
    Вытаскиваем панель с кнопками люк/зеркала/корректор

    Выкручиваем винт В, освобождаем защелки D, вытягиваем на себя панельку, особождая защелки С.
    Прям за ней вы увидете серый разъем, искать провода вверху, указано стрелкой:

    Так же эти провода можно найти на монтажном блоке в салоне

    Разъем номер 18 (с обратной стороны монтажного блока)

    Контакты 10 и 12.

    Поворотники:
    Я подключался к кнопке аварийки,
    Для этого надо снять центральную консоль (с магнитолой).
    Провода -зеленый с красной полоской (левый поворот)
    зеленый с желтой полоской (правый поворот)
    Еще мне необходимо было питание для поворотников - взял оттуда же с провода белого с черной полоской.
    Также можно подключиться к переключателю света/поворотов (в рулевой колонке) цвета те же (кроме белого с черной полоской - его там нет)


    Двери
    В нашем авто, каждая дверь имеет свой проводок, так что я подключился к салонному свету (придется включить в настройках сигнализации поправку на это)
    На монтажном блоке салона разъем О, провод зеленый с красной полоской в 7 гнезде этого разъема.
    Разъем номер 16 (на схеме выше), обратная сторона монтажного блока


    Багажник
    На модуле штатной противоугонной системы (находится она за прямо за тем серым разъемом что на фотке выше) разъем А (20-контактный) 7-ой контакт, синий с желтой полоской провод:


    Капот
    На модуле штатной противоугонной системы разъем А (20-контактный) 18-ой контакт, зеленый с черной полоской провод. Картинка выше.

    Датчик масла/Лампа зарядки аккумулятора

    К лампе зарядки подключиться практически невозможно, так как включают ее внутренние мозги приборной панели, а вот лампа аварийного давления масла подключается непосредственно к датчику давления масла, подключиться можно либо в подкапотном пространстве, непосредственно к датчику, либо возле приборной панели, для этого снимаем приборную панель, находим разъем на конце провода, провод - желтый с красной полоской.
    Снимаем приборную панель:

    Выкручиваем 2 болта В сверху, опускаем руль в нижнее положение, и тянем за низ этой панели, пока не освободятся 2 клипсы С внизу, затем аккуратно вытаскиваем ее.

    Откручиваем 3 болта, и вытаскиваем панель (провода отсоединять сразу необязательно, они длинные, только могут зацепиться за место кура прикручивается верхний болт).
    Провод к которому необходимо подключиться указан стрелкой:


    Вход тахометра/Инжектора/Генератора
    Для подключения к тахометру необходимо подключиться к синему проводу разъема E мозгов 26 пин (спасибо raven123) , к генератору я не знаю куда подключать, но я подключился к форсунке (тем более к ней уже подключен мультитроникс).
    Провод коричневый, красный, синий или желтый (они все там рядом) на мозгах системы впрыска топлива, разъем B контакты 5,4,3,2 соответственно (подключаться надо к любому одному)
    При программировании системы, необходимо увеличить чувствительность данного входа при подключении к форсункам.(читать руководство по установке сигнализации).
    Нам понадобится вытащить бардачок:

    Для этого надо открыть бардачок, с внешней стороны нажать на зажимы держателей В, и просунуть их вовнутрь бардачка.
    Слева будет находится модуль мозгов), для прокладки к нему кабелей
    необходимо снять панель с прикуривателем:

    Вытащить пепельницу, выкрутить винт С, выкрутить над пепельницей 2 винта, а дальше просто вытянуть на себя всю панель (по инструкции необходимо воспользоваться отверткой с тряпкой, но я научился вытаскивать и без них).
    Необходимый разъем выглядит вот так:


    Ручник
    Модуль Multiplex (монтажный блок в салоне), разъем С контакт 8, провод зеленый с оранжевой полоской.
    Разъем номер два на схеме вверху (передняя сторона монтажного блока)


    Тормоз
    Бело-черный провод на датчике над педалью тормоза.

    Замок зажигания
    Снимаем пластиковые накладки с руля, разъем с самыми толстыми проводами,
    +12В - белый
    Зажигание - Черный с желтой полоской
    Зажигание 2 - Черный с красной полоской
    Стартер - Черный с белой полоской
    Аксессуары - белый с красной полоской
    Оговорюсь что подключать аксессуары смысла великого нет, так как просмотрев все схемы, к данному контакту подключены только прикуриватель и штатная магнитола (ВНИМАНИЕ: на хэтчбеках вроде что-то еще подключается), у меня магнитола подключена напрямую (не знаю куда точно, но работает при выключенном зажигании), так что остается один прикуриватель, и если он не будет работать при автозапуске, я не расстроюсь (даже наоборот),
    зато вместо этого можно подключить зажигание 2 (которое в сигнализации предусмотренно по умолчанию, для дополнительного реле).
    Также, подключать "зажигание" с разрывом (настройка по умолчанию) - весьма опасная затея, т.к. от данного провода питается пол машины, а штатное реле сигнализации для этих целей сделано с током 9А, что очень мало. При подключении без разрыва, первым делом при включении сигнализации необходимо перепрограммировать тип подключения, иначе включив зажигание ключем, выключится оно только скидыванием клемы аккумулятора.
    При подключении с разрывом, это реле будет работать не только при автозапуске, но и при обычном запуске с ключа.
    Снимаем пластиковые накладки рулевой колонки:

    Элемент А, откручиваем 3 болта снизу, отщелкиваем верхнюю часть, снимаем.
    Так же можно подключиться к монтажному блоку:


    Сирена
    После недолгого обдумывания, было принято решение сирену не устанавливать (в комплекте к сигналке она не идет), т.к. по опыту предыдущего автомобиля, я пользовался бесшумным режимом намного чаще, чем обычным. Вывести провод сирены в подкапотное пространство также как термодатчик двигателя (читай дальше)

    Еще необходимо подключить термо-датчики (двигатель и салон).
    С салоном все понятно, а вот к двигателю:

    В месте обозначенном цифрой 1, можно перейти из салона в подкапотное пространство, это место хорошо видно из под капота, оттуда же проще тянуть провод, привязав провод к тонкой и длинной жесткой проволоке просовывать в салон, желательно наличие второго человека, так как со стороны салона штатные провода обернуты поролоном, и место выхода очень глубоко. выйдет провод прямо около мозгов системы впрыска.

    Обходчик штатного иммобилайзера своими руками (необходимо для автозапуска)
    Всегда удивлялся почему все обходчики как на подбор, любых фирм стоят 500 рублей.. Решил разобраться как они работают, и о боже!, это просто одна релюха с кучкой проводов.
    Вот схема обходчика:

    Состоит из реле, катушки вокруг запасного ключа и катушки вокруг антенны иммобилайзера, которая находится прямо на замке зажигания.
    Покупаем в автомагазине реле от восьмерки (ВАЗ-2108 ) за 50-60 рублей, остается сделать катушки, я предпочел тонкий трансформаторный провод диаметром 0,2 мм:

    можно использовать провод любой толщины, но следует учесть что слишком толстый может не влезть на замок зажигания, а слишком тонкий легко может порваться.
    Замок зажигания у нас примерно 4 см диаметром, находим что-нибудь такого же диаметра (или чуть больше), у меня это была катушка скотча.
    Отрезаем кусочек изоленты длиной около 15 см:

    Наматываем изоленту на скотч липкой стороной вверх:

    Сверху наматываем провод, необходимо около 10 витков, я сделал 15:

    Затем надрезаем изоленту наполовину ширины в нескольких местах и заворачиваем ее сверху и приклеиваем:

    Должно получиться так:

    Затем снимаем изоленту с скотча, и обрезаем излишки изоленты:

    Получиться как-то так:

    Зачищаем провода(они покрыты лаком), припаиваем к ним другие провода, наклеиваем еще кусок изоленты:

    И вот что получилось:

    Это кольцо устанавливаем на замок зажигания, сильно фиксировать нет необходимости, т.к. сверху прижмется пластиковой накладкой.
    Намотать катушку на ключ вообще нет никакой проблемы, я сделал 20 витков, но работало и с 7 витками с каждой стороны.

    Блокировка двигателя
    Так как я не использовал разрыв в зажигании, сигнализация не может никак заблокировать запуск двигателя, пойдем стандартным путем - бензонасос, практически все пытаются его отрубить своими сигналками, так что вы не удивите угонщика заблокированным бензонасосом, но все таки это возможно от кого то защитит (хотя врядли, но это уже тема другого разговора), проще всего подключиться к инерционному выключателю, который находится под бардачком, необходимо перерезать любой из проводов ведущих к нему (Черный с желтой полоской или желтый с черной полоской) и подключить туда контакты реле блокировки от сигнализации.

    Радиомодуль и светодиод:
    Снимаем накладку с места крепления зеркала, для этого надо нажать со стороны лобового стекла, а затем потянуть вниз:

    просунуть туда провод и вытащить со стороны лобового стекла (крышу со стороны стекла можно немного отогнуть вниз)
    Снять накладку боковой стойки, для этого надо отогнуть резинку в указанном месте, и потянуть накладку на себя:

    пропустить туда провод радиомодуля, внизу там же вывести светодиод.

    В общем для установки требуется разобрать не так уж и много, снять бардачек, вытащить панель с прикуривателем, снять пластмассу с рулевой колонки, вытащить панель приборов (только для сигнализаций с автозапуском), вытащить панель с кнопками люк/зеркала/корректор, снять две накладки под рулем и над педалями.
    Последний раз редактировалось Z_Z_Z; 30.03.2016 в 20:39.

Похожие темы

  1. Ответов: 18
    Последнее сообщение: 27.10.2015, 17:06
  2. DRL своими руками
    от Delorian в разделе Дополнительное оборудование
    Ответов: 15
    Последнее сообщение: 25.10.2012, 06:45
  3. Своими руками
    от хонда 7 в разделе Эксплуатация
    Ответов: 640
    Последнее сообщение: 07.10.2012, 01:10
  4. установка линзы своими руками
    от Killer в разделе Тюнинг
    Ответов: 1
    Последнее сообщение: 19.05.2010, 10:11
  5. О настройках сигнализации с автозапуском.
    от Маx в разделе Дополнительное оборудование
    Ответов: 3
    Последнее сообщение: 17.03.2009, 23:56

Ваши права

  • Вы не можете создавать новые темы
  • Вы не можете отвечать в темах
  • Вы не можете прикреплять вложения
  • Вы не можете редактировать свои сообщения
  •